CQ9传奇电子

行业动态

了解最新公司动态及行业资讯

异位土壤淋洗都有哪些优点呢

2018-06-15 01:17:54 343 编辑:admin 来源:本站
       异位土壤淋洗即将受污染的土壤从受污染区域转移到地面反应器内,利用水或其 它淋洗剂,通过螯合、增溶、沉淀等作用,分离土壤污染组分或将土壤中的污染物转移至液 相,再对含污染物的淋洗液进行处理的技术。土壤异位淋洗属于物理/化学修复技术,可用 于处理的污染物质包括重金属及半挥发性有机污染物、难挥发性有机污染物等,具有有效 降低土壤污染物浓度、操作灵活,过程可控,修复速度快等优点。 
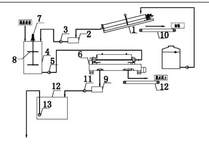
异位土壤淋洗

       目前已有的研究与应用,异位土壤淋洗对于大粒径级别污染土壤的修复更为 有效,砂砾、中细砂以及类似土壤中的污染物更容易被清洗出来,而粘性土等小粒径级别土 壤中的污染物则较难清洗。现有的土壤淋洗设备普遍存在土壤质地适用性差、可修复污染物单 一、土壤淋洗设备系统庞杂、操作强度高、耗水量及排水量大等问题。 
    异位土壤淋洗修复成套设备之分级淋洗修复装置,属于场地污染修复技术领域。它解决了现有淋洗设备系统庞杂、操作强度高、耗水量及排水量大等问题。本分级淋洗修复装置,包括螺旋分级机构及淋洗修复机构,所述的螺旋分级机构采用自来水作为水源对螺旋分级机分离出的细砾进行清水洗涤,分离出的污染土壤颗粒经由螺旋分级机的溢流口溢流至集液槽,本实用新型可适用于重金属和/或有机污染土壤的修复以及不同粒径级别土壤的异位淋洗修复,并且具有适用范围广、减量效果好、修复效果稳定、操作运行简便、耗水量小、废水回用率高等优点。

30

装备制造经验

立即免费获取土壤修复方案

为用户提供及时、高效、便捷的服务

在线咨询
CQ9传奇电子环境希望与你携手,共创美好未来...
5